Elektrische Ausstellfenster

Aufgrund der Doppelklima konnte ich nur das rechte Fenster nachrüsten, bei zwei Ausstellfenstern gilt die Beschreibung sinngemäß.
Der Antriebsmotor, die D-Säulenabdeckung und der Tastschalter sind unterschiedlich.

Folgende Teile habe ich dazu verwendet:
1 Stk. Antriebsmotor 7M0 847 080 € 80,00
1 Stk. Aussteller (Hebel) 7M0 847 105 A € 29,90
1 Stk. Sicherungsring
1 Stk. Steckergehäuse, 3-polig 191 972 703
1 Stk. Abdeckung der D-Säule 7M3 847 246
1 Stk. Schalthebelverkleidung
1 Stk. Tastschalter 7M3 959 856 B01C
1 Stk. Stecker für Tastschalter
(Ersatzteilnummern ohne Gewähr).

Die Seitenscheibe kann verwendet werden, jedoch sieht man von außen hinter die Verkleidung.
(Originale elektrische Ausstellfenster haben einen breiteren schwarzen Rand).
Dies kann insbesondere bei nicht abgedunkelten Scheiben als störend empfunden werden, diesen Bereich kann man aber mit einer schwarzen Scheibenfolie abdecken.

Der Umbau der Mechanik geht relativ einfach, die Kabelverlegung ist etwas mehr Arbeit, ich habe die Leitungen unter der Schwellerverkleidung rechts verlegt.

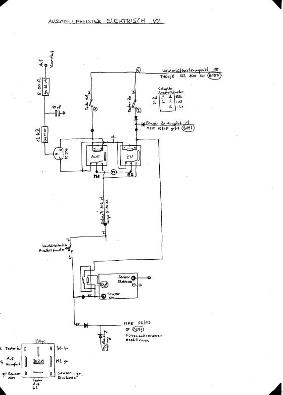
Die elektrische Schaltung kann man auf verschiedene Art und Weise lösen,
eine einfache Version ist die Betätigung nur über den Tastschalter in der Schalthebelkonsole.

Ich habe eine aufwändigere Schaltung mit folgenden Funktionen realisiert:
A) Originalbetätigung mit dem Taster beim Schalthebel (Öffnen und Schließen bei eingeschalteter Zündung).
B) Original-Komfortschließung mit dem Fahrertürschloss bzw. Funkfernbedienung.
C) Komfortöffnung mit dem Fahrertürschloss bzw. Funkfernbedienung mit Ausschaltverzögerung, damit bei einem kurzen Impuls die Fenster noch nicht öffnen aber das Ausstellfenster ganz öffnet.
D) Deaktivierung der Innenraumüberwachung bei offenem Ausstellfenster.
E) Automatisches Schließen des Fensters bei Regen.

Der Motor wir über 2 Wechsler-Relais angesteuert, man kann auch ein Motorumpolrelais verwenden.
Das Auf-Relais wird über den Taster in der Mittelkonsole und über die Komfortöffnungs-Leitung mit nachgeschalteter Ausschaltverzögerung angesteuert.
Das Zu-Relais wird über den Taster in der Mittelkonsole sowie über die Komfortschließ-Leitung und über den Regensensor angesteuert.
Herzstück des Regensensors ist ein Bausatz von C… 115240, der über ein Zwischenrelais das Zu-Relais ansteuert.

Für die Funktion A wird das Relais vom Taster angesteuert.
Für die Funktion B wird das Relais von Klemme P6/15 (Komfortschließung) der MFE angesteuert.
Für die Funktion C wird das Relais von Klemme P6/17 (Komfortöffnung) der MFE mit zwischengeschalteter Ausschaltverzögerung angesteuert.
Für die Funktion D wird ein Mikroschalter am Antriebsmotor montiert, der Klemme P6/13 (Deaktivierung Innenraumalarm) ansteuert (wie HE-Modus Standheizung).
Für die Funktion E wird ein Feuchtigkeitssensor an der Wasserkastenabdeckung am unteren Ende der Frontscheibe montiert. Funktion: 2 Schraubenköpfe aus Nirosta knapp nebeneinander bilden 2 Elektroden, die Auswertung übernimmt ein Regensensor-Bausatz.
Der Regensensor (E) ist nur bei geöffnetem Fenster aktiv, Stromversorgung über Mikroschalter (siehe Funktion D).

Die gesamte Schaltung habe ich in einem alten Relaisgehäuse untergebracht und auf einem freien Steckplatz (Nr. 6) am Relaisträger hinter der MFE verbaut.

c3134ce27badd3d2ce27127789fbbd59.jpg

93ae077c526d5ed86ffbf013e6419f72.jpg

Funktioniert alles super!

Grüße aus Wien

3 „Gefällt mir“